电容在耦合电路中起到隔直流通交流的作用 , 交流信号可以在电容的另一端感应出相应的电荷 , 而直流电流无法感应出电荷 。

文章插图
在电源滤波和各种滤波器电路中使用的电容电路将特定的频段内的信号去除 , 我们称为滤波 , 比如50Hz工频干扰就可以用电容设计一个滤波器滤除 。

文章插图
LC并联和串联谐振电路中都需这种电容电路 。

文章插图
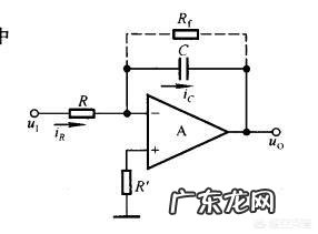
用在积分电路中的电容器称为积分电容 。在电势场扫描的同步分离电路中 , 采用这种积分电容电路 , 可以从场复合同步信号中取出场同步信号 。

文章插图
电容是起什么作用的?
答;电容器是电子设备中的基本元件 。顾名思义 , “容”是容器 , 容器可以储存东西 , 所以电容器是储存电荷的容器 , 简称电容 , 通常用“C”表示 。能够储存电荷的数量的本领叫“电容量” 。电容量的表示单位是“法拉” , 简称“法”,用“F”表示 。由于“法拉”这一个单位实在太大了 , 平常人们实际上使用的单位比“法拉”要小的多 , 例如“微法”(uF)和“微微法”(pF) 。其换算关系如下;
1F(法拉)=1 , 000 , 000uF(微法)=10^6uF(微法)
1uF=1 , 000 , 000PF(微微法)=10^6PF(微微法)
电容器的特性正好同电感器相反 , 电容器对交流电的阻力却很小 。这种阻力 , 叫做“容抗” 。容抗与电容量以及交流电的频率成反比 , 即电容量越大 , 容抗越小 , 频率越高 , 容抗越小 。电子电路中常用电容的这种特性构成各种类型的滤波器 , 来分离高频和低频 。
电容器的容抗式子表示如下;
Ⅹc=1/2πfc式子中;Xc一容抗(单位欧姆Ω);C一电容量(单位法拉F表示);F一交流电频率(单位赫兹Hz) 。
从式子中可以清楚的看出 , 由于直流电的频率等于为零 , 故它的容抗为∞无穷大 , 直流电是不能通过电容器的 。电子电路中经常利用电容器的这种特性来隔断直流电 , 而让交流电通过 。
电容器是由两个互相靠近的导体 , 中间夹着一层绝缘介质构成的 。
常用的电容器种类繁多 , 常见的电容器大概可以分为“无极性电容器”和“有极性电容器” 。
无极性电容器是指电容器的两个极没有正负极之分 , 使用时两极可以进行任意交换链接 。无极性电容器常见的有云母电容器、涤纶电容器、玻璃釉电容器、瓷介电容器、纸介电容器和色环电容器等等几种 。
有极性电容器也称为电解电容器 , 它是指电容器的两个金属电极有正负极之分 , 使用时一定要使正极端连接电路的高电位 , 负极端连接电路的低电位 , 否则就会引起电容器的损坏 。
有极性电容器根据其电极材料的不同 , 其外形结构也有所区别(详细见下图所示) 。
其中铝电解电容器具有体积小 , 容量大等特点 , 适用于低频、低压电路中;钽电解电容器具有体积小、容量大、寿命长、误差小等特点 , 但成本较高 , 适合于高档次电路中 。
- 毕加猪经典语录大全
- 怎么和心动的女生搭讪?
- 表达心情很豁达的句子
- 给闺蜜的话要感动的
- 扎心的短句
- 经营维护爱情的句子
- 陪读煎熬的句子
- 《沙丘》主要讲的是什么?和《三体》相比哪个更好?
- dior衣服真假 dior真假包
- 所谓的人设是什么意思 网络人设什么意思
特别声明:本站内容均来自网友提供或互联网,仅供参考,请勿用于商业和其他非法用途。如果侵犯了您的权益请与我们联系,我们将在24小时内删除。
