高压包点火原理简单的说就是:通过振荡器把直流变成交流,通过升压电路升压再整流成直流高压,当电压升到一定数值后给点火器供电打火 。

文章插图
汽车上的高压包什么原理汽车高压包是汽车点火线圈的俗称 。通常的点火线圈里面包括两组线圈:初级线圈和次级线圈 。它的原理如下:
1、将正极和负极接在电源的正负极上,当电源断开的时候,在高压包上会产生一个极高的电压,电压在高压线和负极之间输出,高压包和低压包公用一个负极线柱;
2、初级的电压断开时会放电,高压包接在震荡电路里能够拉弧放电,频率不能太高 , 因为发动机的转速最高五千转,最好频率不能超过五百赫兹 。
【高压包原理是什么,油锯高压包工作原理】

文章插图
高压包原理高压包和电视机的工作原理基本一致,其主要作用是产生阳极高压 , 另外提供聚焦、加速、栅极等各路电压 。由于高压包工作于高温、高频率、高电压、大电流的状态,加上外部环境潮湿或多尘等因素影响,使高压包损坏几率较高 。
高压包是行输出变压器俗称,输出高压直流电,就是高压包的作用 。这个作用与电视机里的高压包是完全一样的 。当用于电视机时 , 用来加速电子式屏幕以达到足够亮度,当用于电脑液晶显示屏时,可以给灯管供电,使屏幕达到足够的亮度 。

文章插图
扩展资料高压包是黑白电视机损坏频率较高的零件 , 而常见的黑白电视机行输出变压器多为分离式、正向高压包,当电视机内的高压包为反向高压包时,,会给修理工作带来一定的困难 。在实际修理中,可以采用以下方法进行修理 。步骤如下:
一、找一只硅柱腔打火换下的正向高压包(此高压包内部性能良好) 。
二、用锯子锯去高压包的硅柱腔及磁方圈定片,将余下的硅柱腔用松香填满 。
三、把高压包翻面,掏去剖面线部分封装塑料至高压线引出连接铜片为止 。
四、将处理好的高压包、翻面装入行输出下部磁方中,剖面线部分同硅柱的正端相焊接 , 然后溶松香固定;硅柱负极同高压线焊接,原高压包同低压包的连接线、脚不动焊好 。
五、装好上磁方 , 并固定,即告结束 。
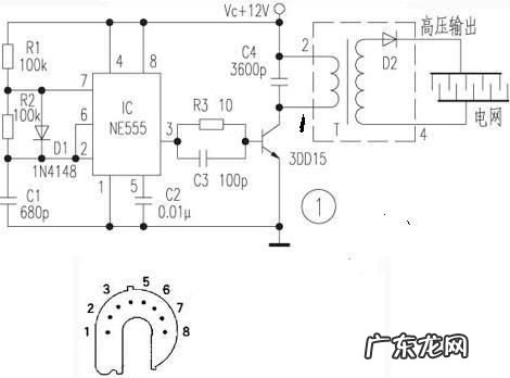
油锯高压包工作原理原理是驱动油锯发电机运转,将汽油的能量转化为电能 。
油锯是由飞轮和高压包之间相互运动发电的,由电路开关控制线路的开合 。通常情况,油锯飞轮直接装在曲轴上,跟随曲轴一起旋转,其兼作风扇,对缸体作强制冷却;油锯高压包用螺钉固定在机体上,安装时必须校正两者之间的间隙 。
高压包,正名是行输出变压器,也称为行包或行变,显示器的高压包和电视机的工作原理基本一致,其主要作用是产生阳极高压,另外提供聚焦、加速、栅极等各路电压 。由于高压包工作于高温、高频率、高电压、大电流的状态,加上外部环境潮湿或多尘等因素影响,使高压包损坏几率较高 。

文章插图
- 3d电影是怎么拍摄的,3d电影是利用什么原理制作而成的
- 蟑螂为什么会出现在家里面,家里有蟑螂是什么原因造成的
- m712q一b是什么型号,美国的飞机型号A B C E F G...它们分别是表示什么
- 融资倒贷什么意思,银行倒贷是什么意思
- 援是海上救的什么,海上救的原则之一是什么
- 第5人格表示什么意思,第五人格是什么
- 四种安全色分别是什么,四种安全色是指什么
- 正棱柱侧面是什么长方形,直棱柱的侧面是什么形状
- mb5.0专用砂浆是什么意思,Ma5.0专用砂浆是什么意思
- 什么叫散射光什么叫直射光,直射阳光散阳光的意思是什么
特别声明:本站内容均来自网友提供或互联网,仅供参考,请勿用于商业和其他非法用途。如果侵犯了您的权益请与我们联系,我们将在24小时内删除。
