数显温度控制器设定HL是什么意思数显温度控制器是一种温度控制器,它使用数字显示器来显示温度,并使用可编程控制器来控制温度 。它的工作原理是:首先 , 将温度传感器安装在要控制的物体上,温度传感器将温度信号输入到控制器中,控制器将温度信号转换为数字信号 , 然后将数字信号输入到数字显示器中,数字显示器将温度显示出来 。控制器根据设定的温度值,比较实际温度和设定温度的差值,如果实际温度高于设定温度,控制器就会启动冷却装置 , 使实际温度降低;如果实际温度低于设定温度,控制器就会启动加热装置 , 使实际温度升高,以达到设定温度 。

文章插图
温控器的工作原理温控开关工作原理是通过温度传感器对环境温度自动进行采样、即时监控,当环境温度高于控制设定值时控制电路启动,可以设置控制回差 。如温度还在升,当升到设定的超限报警温度点时,启动超限报警功能 。
其结构由波纹管、感温包(测试管)、偏心轮、微动开关等组成一个密封的感应系统和一个转送信号动力的系统 。
控制方法一般分为两种;一种是由被冷却对象的温度变化来进行控制,多采用蒸气压力式温度控制器,另一种由被冷却对象的温差变化来进行控制,多采用电子式温度控制器 。
温控器分为:机械式分为:蒸气压力式温控器、液体膨胀式温控器、气体吸附式温控器、金属膨胀式温控器 。
其中蒸气压力式温控器又分为:充气型、液气混合型和充液型 。家用空调机械式都以这类温控器为主 。

文章插图
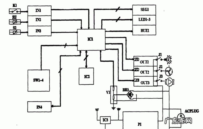
冰箱温控器的工作原理是什么如图所示:

文章插图
工作时,温控器按照设定值产生相应控制,从而输出开关量信号给执行器,如继电器、接触器、时间继电器等 。加热载体一般有加热棒、加热管、加热丝 , 测温传感器一般有热电偶(TC)、热电阻(RTD)、热敏电阻等 。
题目说的高总低是温控器的开关量输出信号,通常为继电器输出类型 。总是继电器输出的公共端 , 高是继电器输出关信号,低是输出开信号 。实际使用中,以总高作关信号,总低作开信号 。以接触器为例,假如加热温度达到设置值输出关信号使线圈失电,反之得电 。
图中这个接线就很简单,总共12个接线端子 。123接热电阻 , 456接的是报警,高总低接执行器(继电器、接触器等),中、相接220V电源 。
总高低管的是设定值,而报警管的是上下限值 。例如测温范围在0~100℃,设定值在60℃ 。正常情况下 , 高于60摄氏度,那么接触器线圈应该失电,如果线圈没有失电,继续升温到100℃,此时才发生报警信号而驱动报警装置 。
扩展资料
原理:
有机械式的和电子式的,
机械式的采用两层热膨胀系数不同金属压在一起,温度改变时,他的弯曲度会发生改变,当弯曲到某个程度时 , 接通(或断开)回路 , 使得制冷(或加热)设备工作 。
电子式的通过热电偶、铂电阻等温度传感装置,把温度信号变换成电信号,通过单片机、PLC等电路控制继电器使得加热(或制冷)设备工作(或停止) 。
温控器的工作原理及接线图现如今,温度控制器的运用越来越广泛,象电冰箱、空调、锅炉等都得用到 。日常经常用到的温度控制器主要分为机械式和电子式 。传统多为机械式控制器 , 但机械式较易损坏且不精确 。随着科学技术的迅猛发展,电子控制电路在日常生活中得到了更为广泛的应用,因为它使用更方便且相当精确,对人们的生活起到了深远的影响 。但是,大家都知道温控器的工作原理是什么吗?想不想看看是什么样的工作原理可以让它这么的神奇呢?下面让我们一起来看看 。
温控器工作原理
温控器(Thermostat),根据工作环境的温度变化,在开关内部发生物理形变,从而产生某些特殊效应,产生导通或者断开动作的一系列自动控制元件,或者电子原件在不同温度下,工作状态的不同原理来给电路提供温度数据,以供电路采集温度数据 。温控器就是把控制对象的温度操作至需要的温度 , 这个过程就是温度控制 。
温控器的工作原理
温度控制器可分为:
1.机械式温度控制器分为:蒸气压力式温度控制器、液体膨胀式温度控制器、气体吸附式温度控制器、金属膨胀式温度控制器 。
其中蒸气压力式温度控制器又分为:充气型、液气混合型和充液型 。家用空调机械式温度控制器都以这类温度控制器为主 。
2.电子式温度控制器分为:电阻式温度控制器和热电偶式温度控制器 。
温度控制器工作原理:
1.蒸气压力式温度控制器
温度控制器波纹管的动作作用于弹簧,弹簧的弹力是由控制板上的旋钮所控制的 , 毛细管放在空调机的室内吸入空气的风口处,对室内循环回风的温度起反应 。当室温上升至调定的温度时,毛细管和波纹管中的感温剂气体膨胀 , 使波纹管伸长并克服弹簧的弹力把开关触点接通,此时压缩机运转,系统制冷 , 直到室温又降至设定的温度时,感温包气体收缩 , 波纹管收缩与弹簧一起动作,将开关置于断开位置 , 使压缩机的电动机电路切断 。以此反复动作,从而达到控制房间温度的目的 。
2.电子式温度控制器
电子式温度控制器(电阻式)是采用电阻感温的方法来测量的,一般采用白金丝、铜丝、钨丝以及半导体(热敏电阻等)为测温电阻,这些电阻各有其优确点 。家用空调温度控制器的传感器大都是以热敏电阻式 。
冰箱温度控制器原理:
冰箱温度控制器主要是有一个反馈电路和一个比较器组成 。当设定箱内温度后,会用温敏电阻测量箱内温度,当高于设定温度时,会加大功率,加强制冷,反之减小;这样一直作用,就会使之达到设定温度 。
地暖温控器
地暖温控器,又分电地暖温控器和水地暖温控器两种 。随着人们对生活品质的提高 , 在冬季采暖方面一改传统取暖的方法,将取暖设备安装于地板之中 , 热量从地下散发出来使人倍感舒适 。地暖温控器就是为控制这一取暖设备而研制的一种末端控制产品,它可以根据人们的需要分时段的设置开关机或房间温度,从而实现采暖的智能化 。
地暖温控器按输入输出的形式不同可分为数字型温控器和模拟型温控器 。数字型温控器一般有液晶显示或数码管显示面板 , 并通过按键设定、控制温度,模拟型温控器一般采用旋钮或地暖温控器滑块式波段波轮来设定控制温度 。
按照感温对象的不同分为:
1、机械式温控器
2、电子式温控器
3、液晶显示式温控器
4、室温温控器
5、地温温控器
6、双温温控器
【温度控制器的工作原理,数显温度控制器设定HL是什么意思】7、无线控制地暖温控器
8、远程(集中)控制温控器
关于温控器的知识,看了以上小编的介绍,你的了解有没有多一点了呢 。希望能够对大家有所帮助 。
土巴兔在线免费为大家提供“各家装修报价、1-4家本地装修公司、3套装修设计方案”,还有装修避坑攻略!点击此链接:【
】,就能免费领取哦~

文章插图
- 10倍光学变焦的手机,光学变焦0倍的手机有哪些
- 百分数的计数单位是%对,百分数的计数单位都是%对还是错
- 铁路四电指的是什么,铁路围栏工程利润有多少
- 数码相机如何调节光圈,单反的光圈在哪里调节
- 怎么摆婚纱照的pose,拍婚纱照如何摆动作
- 房屋刚继承可以买卖,继承的房产可以卖
- 世界上最罕见的水晶,世界珍贵的十大水晶
- 有关狼的名著小说,有关狼的名著小说有哪些
- 为什么饺子热量高,饺子热量高么
- 安神睡眠的食物,哪些食物能帮助睡眠安神
特别声明:本站内容均来自网友提供或互联网,仅供参考,请勿用于商业和其他非法用途。如果侵犯了您的权益请与我们联系,我们将在24小时内删除。
